NateCrisman
Well-known member
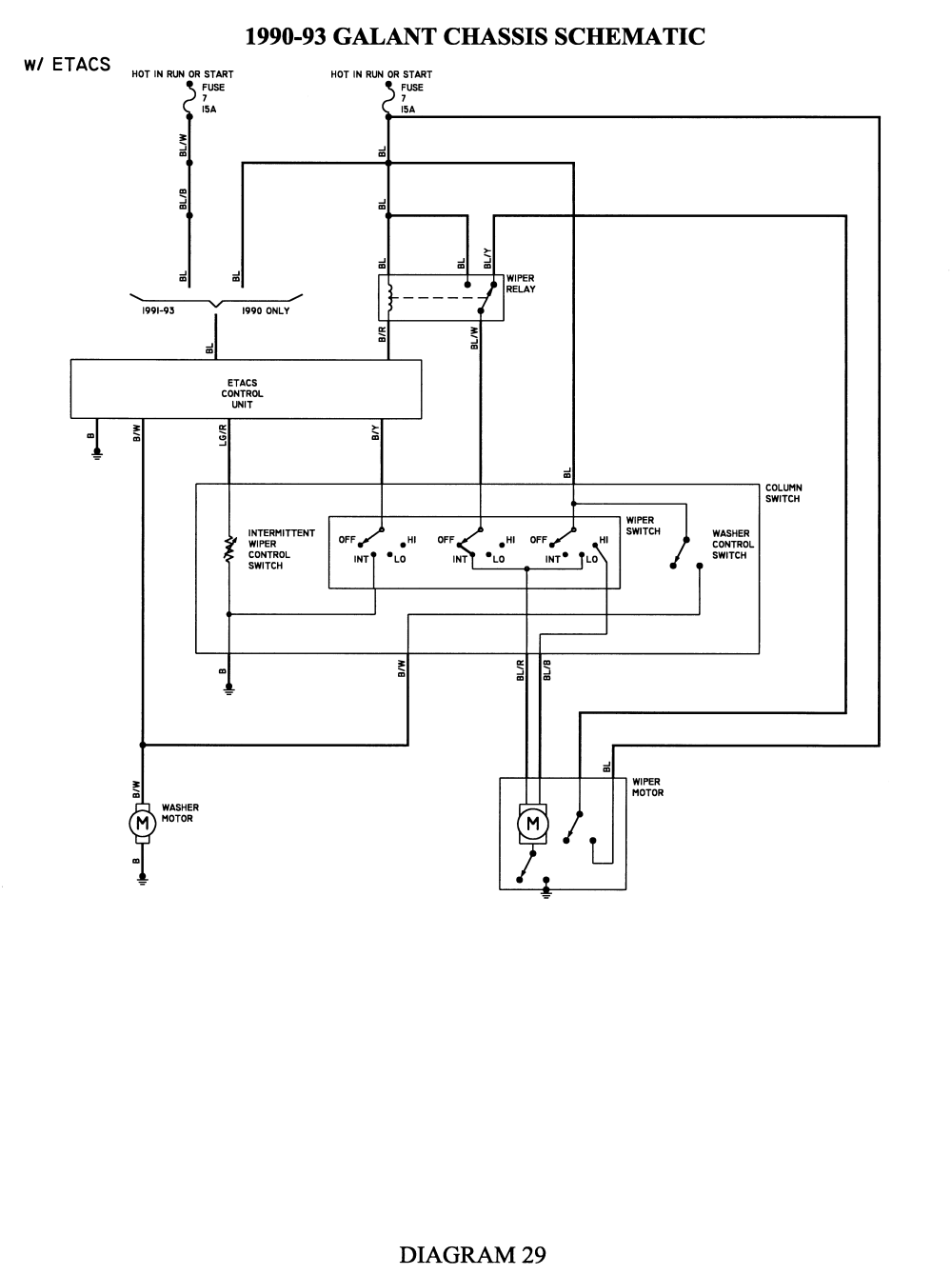
Ok...#418 has no windshield wipers at all. I replaced the fuse for Wiper on the driver's interior footwell fuse box and read 12V on both sides of the fuse with DVM. I'm not getting any power at the wiper relay or the solid blue wire at the wiper motor. From what I understand, the ETACS box only deals with the intermittent wipers, if that fails..your intermittent stops but low/high work. If the relay on firewall fails you have no wipers at all. (I tried swapping the column switch, relay, and motor with shelf stock before even digging out the schematic to no avail)
So....looks like I have no power coming to either the relay, switch, or motor ....I haven't got up to the etacs box to see if I have power there...but I doubt it. (should be a solid blue wire that branches to all the involves items fed off a 15amp fuse...I assume the one I replaced in the drivers footwell)
Going off this:
Can anyone tell me where there are plugs/connectors along this blue wire route that I can trace back? (Im thinking the likely possibility is a prior owner of the car was rooting around under dash and left a wiring harness connector apart or only half pushed in)
So....looks like I have no power coming to either the relay, switch, or motor ....I haven't got up to the etacs box to see if I have power there...but I doubt it. (should be a solid blue wire that branches to all the involves items fed off a 15amp fuse...I assume the one I replaced in the drivers footwell)
Going off this:

Can anyone tell me where there are plugs/connectors along this blue wire route that I can trace back? (Im thinking the likely possibility is a prior owner of the car was rooting around under dash and left a wiring harness connector apart or only half pushed in)